ФОРУМ ПО ЭЛЕКТРОНИКЕ



Архив - только для чтения
Изготовление лампового усилителя
 Чт, 24.05.2012, 15:50 | Сообщение # 211        

kostyl

Пользователи

 Активность: 171   

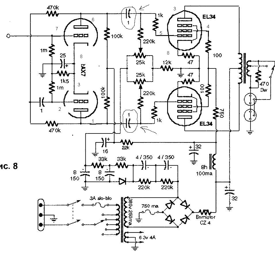
MAESTRO, доброго дня , подскажите напряжение смещения должно быть от 30 до 40 вольт, и хочу сделать удвоение напряжения с транса тс-160 другого нету ,может намотать на транс доп.обмотку только незнаю сколько должно быть напряжение и ток, а вместо дросселя можно поставить сопротивление просто негде взять или подоидёт эл.дроссель
Прикрепления: 7411604.jpg (120.6 Kb)
 Чт, 24.05.2012, 15:55 | Сообщение # 212        

MAESTRO

^

 Активность: 5564   

В усилитель на 6п3с желательно дроссель. Или электронный дроссель, так как резисторы будут сильно греться и просаживать питание. ТС160 с удвоением допускается - у меня так и стоит (на ТС180). Если мотать, то надо ещё столько же напряжения сколько на нём и ток около 0,5А. Вряд ли этот весь провод туда влезет. Проще взять второй трансформатор и соединить их вторички последовательно.
 Чт, 24.05.2012, 15:59 | Сообщение # 213        

kostyl

Пользователи

 Активность: 171   

MAESTRO, я хочу намотать напряжение смещения .поидет 30 вольт
 Чт, 24.05.2012, 16:06 | Сообщение # 214        

MAESTRO

^

 Активность: 5564   

Постоянка долна быть около 40. В процессе регулировки выставляется примерно 34В. Намотаешь переменку 30 - после выпрямителя как раз до 40 поднимется.
 Чт, 24.05.2012, 16:17 | Сообщение # 215        

kostyl

Пользователи

 Активность: 171   

MAESTRO, я посмотрел по схеме тс-160 можно соединить 64+64+31 вольт будет 160 после удвоения примерно 400 а ещё одну обмотку 31 использовать на смещение
 Чт, 24.05.2012, 16:49 | Сообщение # 216        

MAESTRO

^

 Активность: 5564   

Тоже вариант.
 Чт, 24.05.2012, 17:34 | Сообщение # 217        

kostyl

Пользователи

 Активность: 171   

MAESTRO, вот такую придумал схемку посмотрите поидёт или нет
Прикрепления: 9769455.jpg (105.8 Kb)
 Чт, 24.05.2012, 19:22 | Сообщение # 218        

MAESTRO

^

 Активность: 5564   

Пойдёт
 Чт, 24.05.2012, 20:46 | Сообщение # 219        

Gosha1968

Друзья

 Активность: 580   

Только после электронного дросселя кондер не надо.

Добавлено (24.05.2012, 20:46)
---------------------------------------------
kostyl, не брат, ты там с питаловом и смещением шото нафантазировал)))

 Чт, 24.05.2012, 20:59 | Сообщение # 220        

vadim-life

Пользователи

 Активность: 63   

Всем доброго времени суток. Подскажите, пожалуйста, имеется ТС-250-2П можно ли его применить для питания анода, сколько можно вытянуть с него мах напряжения, если да то какие соединять второчки?
На форуме вычитал, что накал не запитаешь, слабоват по току. Можно ли домотать, перемотать или лучше отдельным трансом (ТН8) запитать накал.


поправил vadim-life - Чт, 24.05.2012, 21:11
Поиск:

Внимание! Форум переехал на Tehnodium.ru




© Форум по электронике Мобильная версия