ФОРУМ ПО ЭЛЕКТРОНИКЕ



Архив - только для чтения
Изготовление лампового усилителя
 Пт, 25.05.2012, 17:36 | Сообщение # 221        

kostyl

Пользователи

 Активность: 171   

Gosha1968, что не так может есть другие предложения
 Пт, 25.05.2012, 17:58 | Сообщение # 222        

MAESTRO

^

 Активность: 5564   

kostyl, плюс вспомогательного питания смещения должен идти не на плюс анодного, а на массу.
vadim-life, вот его параметры. Можно снять анода 350В. Но накальная 6,3В всего 1А. Надо домотать аналогично витков - 22 проводом 2мм.

Прикрепления: 7808132.jpg (57.7 Kb) · TV_TRANS_1.rar (411.5 Kb)
 Пт, 25.05.2012, 18:13 | Сообщение # 223        

kostyl

Пользователи

 Активность: 171   

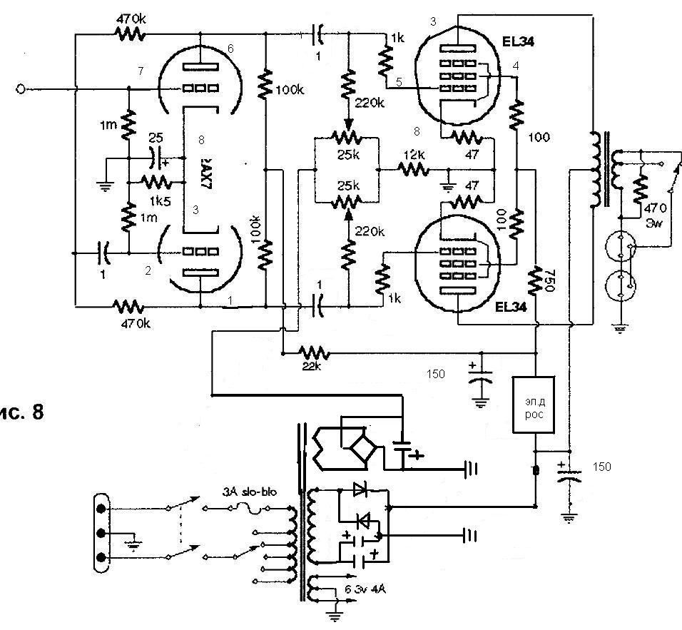
MAESTRO, доброго дня , спасибо за подсказку , а ток 6п3с я так понял выставлять переменными сопротивлениями а ток мерять в разрыве катодов
Прикрепления: 7375108.jpg (106.2 Kb)
 Пт, 25.05.2012, 18:16 | Сообщение # 224        

MAESTRO

^

 Активность: 5564   

Привет. Не в разрыве, а по падению напряжения на катодных резисторах 47 Ом. Они для того и нужны - можно ставить по 1-10 Ом. А дальше по закону Ома: I=U/R
 Пт, 25.05.2012, 18:18 | Сообщение # 225        

kostyl

Пользователи

 Активность: 171   

MAESTRO, это получается напряжение делить на сопротивление 47ом
 Пт, 25.05.2012, 18:38 | Сообщение # 226        

MAESTRO

^

 Активность: 5564   

Да. Измеренное на ЭТИХ резисторах напряжение. Для удобства ставь 10 Ом - на 10 делить проще biggrin А ещё лучше на 1 Ом.
 Пт, 25.05.2012, 18:45 | Сообщение # 227        

kostyl

Пользователи

 Активность: 171   

MAESTRO, а сопротивления переменные надо проволочные или обычные поидут

поправил kostyl - Пт, 25.05.2012, 18:54
 Пт, 25.05.2012, 19:13 | Сообщение # 228        

MAESTRO

^

 Активность: 5564   

Обычные на 1-2 ватт.
 Пт, 25.05.2012, 21:32 | Сообщение # 229        

Gosha1968

Друзья

 Активность: 580   

kostyl, я вчера был нетрезв, немного smile , в принципе все правильно, но я бы электронный дроссель поставил сразу после выпрямителя, что бы и на аноды 6п3с тоже с задержкой напруга пошла. А электролит поставил от дросселя через резистор, отдельный на каждый канал. И на первом каскаде кондер после 22к в точке соединения анодных 100к.

Добавлено (25.05.2012, 21:30)
---------------------------------------------
И еще, ТС 160 если на два канала наверно будет грется. Я бы накальный отдельный поставил, а ТС 160 как анодный, и смотал с него накал, а домотал до примерно 350в переменки. Провод 0.3-0.4- я думаю влезет.

Добавлено (25.05.2012, 21:32)
---------------------------------------------
Чтобы по первоначальной схеме сделать, с мостом без удвоения.

 Сб, 26.05.2012, 11:25 | Сообщение # 230        

vadim-life

Пользователи

 Активность: 63   

MAESTRO, Привет.
Подскажите пожалуйста, что за трансформатор тв-006. Плата от приемника, стояла лампа 6п14п.
Спасибо.
Прикрепления: 8792517.jpg (44.9 Kb) · 4662337.jpg (46.2 Kb)


поправил vadim-life - Сб, 26.05.2012, 11:27
Поиск:

Внимание! Форум переехал на Tehnodium.ru




© Форум по электронике Мобильная версия