|
О лампах в УНЧ
|
|
| | Вс, 15.06.2014, 09:53 | Сообщение # 281
|
MAESTRO ^ Активность: 5564
| Просто, но со вкусом А что там такое сверху синеется?
|
|
| | Вс, 15.06.2014, 09:54 | Сообщение # 282
|
MAESTRO ^ Активность: 5564
| rv3dun, собрался выложить твой УНЧ в раздел схем, но не нашёл по какой схеме делал.
|
|
| | Вс, 15.06.2014, 16:05 | Сообщение # 283
|
Gamzan Друзья Активность: 1327
| Цитата MAESTRO (  ) А что там такое сверху синеется? Это светодиодная линейка внутри кожуха подсвечивает через специально сделанную щель.
поправил Gamzan - Вс, 15.06.2014, 16:11 |
|
| | Вс, 15.06.2014, 17:16 | Сообщение # 284
|
Яр Пользователи Активность: 202
| Доброго всем дня. Достался мне сегодня трансляционный усь 100У-101 транзисторный, как проще его приспособить для домашнего пользования. Так сказать чтоб во дворе играл.
|
|
| | Вс, 15.06.2014, 20:51 | Сообщение # 285
|
Gamzan Друзья Активность: 1327
| Не сталкивался с таким. А что, он какой-то особенный?
|
|
| | Пн, 16.06.2014, 01:41 | Сообщение # 286
|
Яр Пользователи Активность: 202
| Цитата Gamzan (  ) Не сталкивался с таким. А что, он какой-то особенный?
Ничего особенного, транзисторный, моно, 100Вт, есть всякие входа и темброблок. Просто он целый (внешне). А я так и так хотел сделать что-нибудь для уличного использования (в гараже, во дворе и т д.)
|
|
| | Ср, 18.06.2014, 08:49 | Сообщение # 287
|
rv3dun Друзья Активность: 403
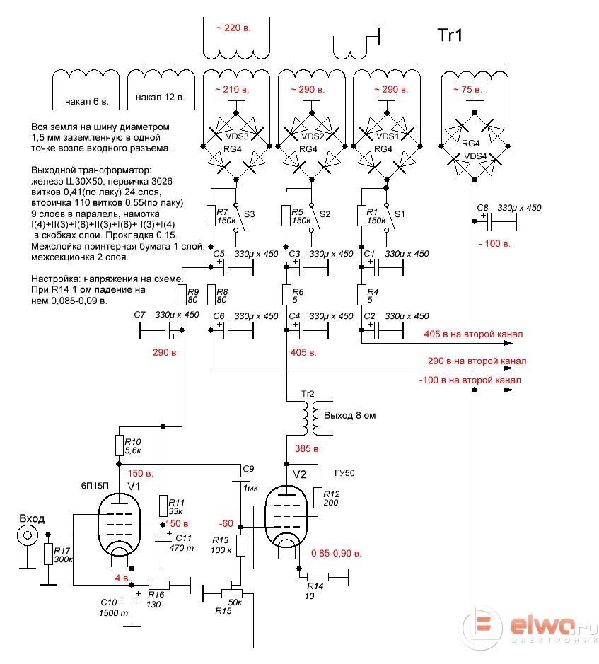
| Цитата MAESTRO (  ) rv3dun, собрался выложить твой УНЧ в раздел схем, но не нашёл по какой схеме делал. Постараюсь сегодня нарисовать.
Добавлено (17.06.2014, 21:17) --------------------------------------------- рисую, я не забыл
Готово
Добавлено (18.06.2014, 08:49) --------------------------------------------- Друзья, кто в какой программе рисует схемы? Я рисовал в SPlan, не плохая, но иногда не дает прямо провести линию, привязывается к сетке, как отключить привязку не нашел.
поправил rv3dun - Ср, 18.06.2014, 15:37 |
|
| | Чт, 19.06.2014, 14:58 | Сообщение # 288
|
Яр Пользователи Активность: 202
| Доброго всем времени, может повторюсь. Как уважаемое сообщество считает, какое смещение выходных ламп предпочтительней. Пока подготавливаю к постройке РР на 6п41 меня никак не покидает мысль организовать комбинированное смещение. К примеру если будет нужно для первой сетки скажем - 22 В, то половину этого смещения или около этого 10 В организовать автосмещением, а вторую фиксированным. Таким образом можно будет использовать: 1) все преимущества автосмещения 2) все преимущества фиксированного смещения 3) уменьшить падение напряжения на катодном резисторе (рассеиваемую мощность). В книжках пишут, что при использовании УЛ включения ламп преимущество фиксированного смещения теряет смысл. Автоматическое смещение меня смущает наличием конденсатора, нагревом катодного резистора и соответственно большим падением напряжения. В общем за отсутствием глубоких знаний в этом вопросе грею голову как: 1) минимизировать разброс параметров ламп и уход параметров ламп с течением времени (автоматическое смещение). 2) получить возможность минимального вмешательства в усь в случае замены ламп (фиксированное смещение).
|
|
| | Чт, 19.06.2014, 15:27 | Сообщение # 289
|
MAESTRO ^ Активность: 5564
| Автосмещение однозначно - стабильность всегда на уровне, а потери мощности незначительны.
Фиксированное сложнее, но небольшой рост мощи, и АЧХ чуть ровнее (не надо катодного кондёра).
|
|
| | Чт, 19.06.2014, 16:35 | Сообщение # 290
|
Яр Пользователи Активность: 202
| Если совместить все это, скажем в катод сопротивление 50-100 Ом, остальное смещение добить фиксированным смещением. Получается небольшое автосмещение со всеми своими плюсами и фиксированное для подбора наиболее оптимального режима работы вых каскада. Такое применяет в своих схемах Комаров. В фирменных такого не встречал. Вот и думаю стоит заморачиваться. Добавлено (19.06.2014, 16:32) --------------------------------------------- MAESTRO, Еще в не во всех Комаровских схемах такое реализовано. Может это имеет смысл когда для лампы необходим большой уровень смещения или вероятность ухода лампы в саморазогрев. В общем и хочется и колется сделать. А колется по сути только из-за наличия кондера в катоде. Добавлено (19.06.2014, 16:35) --------------------------------------------- По сути нестабильность лампы как правило в небольших пределах, может и 50 Ом хватит, чтоб вольт 10 падало не больше.
|
|